
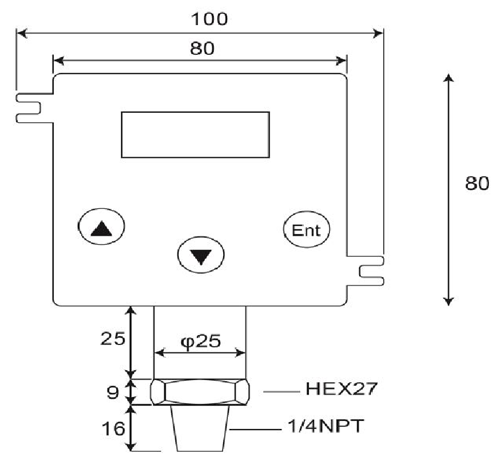
壓力變送器

產品規格:
1。測量範圍:密封式,在大氣壓力為零。0~100BAR
2。以上-壓力:4×2滿量程.....200巴
3。產量:4-20 MAOR 20 -4毫安;高檔< 25 mA
4。迴路電源:12-32 VdcMax..反極性保護,
5。準確性: < ±0.25 % of Full Scale (Range Turndown 1:5 )
6。穩定性(1年)< 0.3% of Full Scale
7。切換高,低或Windowoperations的行動
8。交換機容量:VSW = 40 VdcMax,ISW = 20 mA最大
9。負載能力:50×(迴路電源-10歐姆)
10。溫度係數: ±0.05%FS/ ℃典型;(0個~50度.C)
11。響應時間(0到90%的): < 500 ms
12。浸濕與外殼材料:SUS 316,FPM(氟橡膠),陶瓷AL2O399.6%
13。允許溫度。:中:-40.125℃;Amb.Temp:-20.. 85℃
14。補償溫度.範圍:-20...+85℃
(VLOOP = 24伏,TAMB = 23±2℃RLOAD = 250歐姆)
DP500是一個數字化,高品質,2-制壓力變送器,轉換器的相對壓力為成比例的線性,4中的液體,氣體或蒸汽的輸入~20mA的輸出電流,在各種應用程序,如過程控制,自動化系統,製冷,液壓系統和能源管理.陶瓷測量單元和O-環密封提供了極好的化學,各種測量介質的抗腐蝕性能。
壓力變送器包括壓力變送器,壓力傳感器,壓力傳感器數字指標和變送器,危險區域壓力變送器,潛水壓力變送器,衛生型壓力變送器.專為移動液壓,石油和天然氣,衛生,醫藥,水,廢水和暖通空調行業,壓力這些電子產品,長期來看,性能可靠,在惡劣的工業環境而設計的.大多數機型採用不銹鋼結構,防潮和振動保護電路和所有的校準和測試在發貨前。
- 首頁 -> 產品展示 -> 潛水式壓力傳感器 : DW-Y02
- 首頁 -> 產品展示 -> 壓力變送器 : GP41/40
- 首頁 -> 產品展示 -> 壓力變送器 : DP-500
- 首頁 -> 產品展示 -> 數字式壓力開關 : DP42
- 首頁 -> 產品展示 -> 數字壓力表 : MS-SA/SB
















