
Transmetteurs de pression

Caractéristiques:
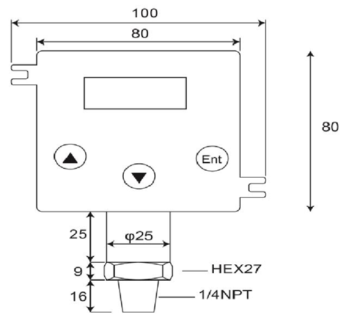
1.Plages de mesure:Jauge étanche, zéro à la pression atmosphérique.0~100bar
2.Au cours-pression:4 x pleine échelle à 2.....200 bar
3.Sortie:4-Maor 20 20-4 mA;Haut de gamme< 25 mA
4.Alimentation de boucle:12-32 VDCmax..Protection inversion de polarité,
5.Précision: < ±0.25 % of Full Scale (Range Turndown 1:5 )
6.Stabilité (1 an)< 0.3% of Full Scale
7.Interrupteur High, Low ou Windowoperations
8.Pouvoir de coupure:Vsw = 40 VDCmax, Isw = 20 Mamax
9.Capacité de charge:50 x (puissance en boucle-10) ohms
10.Coefficient de température: ±0,05% De FS/ ℃typ;(0~50 Deg.C)
11.Temps de réponse (0 à90%): < 500 ms
12.Mouillée et Matériau:SUS 316, FPM (Viton), céramique Al2O399,6%
13.Temp admissible.:Medium:-40.125℃;Amb.Temp:-20.. 85℃
14.Température compensée.Range:-20...+85℃
(Vloop = 24 Vdc, Tamb = 23±2℃, Rload = 250 ohms)
DP500 est un appareil photo numérique, de haute qualité, 2-Transmetteur de pression de fil que les convertisseurs de la pression par rapport à l'état liquide, de gaz ou de vapeur dans l'entrée d'une proportionnelle, linéaire, 4~20mA dans une application de variété tels que le contrôle des processus, système d'automatisation, de la réfrigération, de l'hydraulique et de la gestion de l'énergie de sortie.La cellule de mesure en céramique et O-bague d'étanchéité offrent une excellente résistance chimique, corrosif pour une variété de milieux de mesure.
Transmetteur de pression se compose de capteurs de pression, capteurs de pression, capteurs de pression, des indicateurs et des émetteurs numériques, transmetteurs de pression en zone dangereuse, transmetteurs de pression submersibles et transmetteurs de pression sanitaires.Conçu pour l'hydraulique mobile, industries des eaux usées et CVC pétrole et du gaz, sanitaire, pharmaceutique, de l'eau et, ces produits électroniques de pression sont conçus pour une longue durée, des performances fiables dans les environnements industriels difficiles.La plupart des modèles comportent la construction en acier inoxydable, de l'humidité et des vibrations des circuits protégés et tous sont calibrés et testés avant l'expédition.
- Maison -> Produits -> Capteur de pression submersible : DW-Y02
- Maison -> Produits -> Transmetteur de pression : GP41/40
- Maison -> Produits -> Transmetteurs de pression : DP-500
- Maison -> Produits -> Pressostat numérique : DP42
- Maison -> Produits -> Manomètre numérique : MS-SA/SB
















