
Trasmettitori di pressione

Specificazioni:
1.Campi di misurazione:Gauge Sealed, Zero a pressione atmosferica.0~100bar
2.Sopra-pressione:4 x fondo scala a 2.....200 bar
3.Produzione:4-20 Maor 20-4 mA;Upscaling< 25 mA
4.Loop Potenza:12-32 VDCmax..Polarità protetta,
5.Accuratezza: < ±0.25 % of Full Scale (Range Turndown 1:5 )
6.Stabilità (1 anno)< 0.3% of Full Scale
7.Azione interruttore Alta, Bassa o Windowoperations
8.Passa Capacità:Vsw = 40 VDCmax, Isw = 20 mAMAX
9.Capacità di carico:50 x (alimentazione loop-10 ohm)
10.Coefficiente di temperatura: ±0.05% Di FS/ ℃tip;(0~50 Deg.C)
11.Tempo di risposta (da 0 a90%): < 500 ms
12.Bagnate & Materiale:SUS 316, FPM (Viton ®), di ceramica Al2O399,6%
13.Temp. ammissibile.:Media:-40.125℃;Amb.Temp:-20.. 85℃
14.Temp compensato.Gamma:-20...+85,℃
(Vloop = 24 Vdc, Tamb = 23±2℃, Rload = 250 ohm)
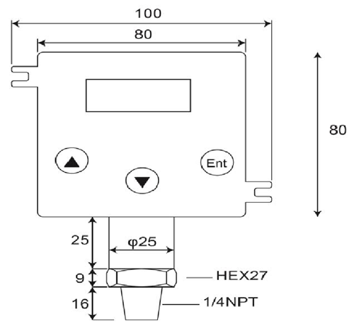
DP500 è un digitale, di alta qualità, 2-trasmettitore di pressione filo che convertitori la pressione relativa in un liquido, gas o vapore di ingresso in una proporzionale, lineare, 4~20mA corrente in un'applicazione varietà come ad esempio il controllo di processo, sistemi di automazione, di refrigerazione, idraulica e gestione energia di uscita.La cella di misura ceramica e O-anello di tenuta offerta eccellente resistenza chimica, corrosiva per una varietà di supporti di misura.
Trasmettitore di pressione è costituito da trasmettitori di pressione, trasduttori di pressione, sensori di pressione, indicatori digitali e trasmettitori, trasmettitori di pressione in aree pericolose, sonde a immersione e trasmettitori di pressione sanitarie.Progettato per l'idraulica mobile, industrie delle acque reflue e HVAC petrolio e gas, sanitario, farmaceutico, acqua e, di questi prodotti elettronici di pressione sono progettate per il lungo termine, prestazioni affidabili in ambienti industriali difficili.La maggior parte dei modelli sono dotati di costruzione in acciaio inossidabile, l'umidità e circuiti protetti vibrazione e tutti sono calibrati e testati prima della spedizione.
- Casa -> Prodotti -> Sommergibile Sensore di pressione : DW-Y02
- Casa -> Prodotti -> Trasmettitore di pressione : GP41/40
- Casa -> Prodotti -> Trasmettitori di pressione : DP-500
- Casa -> Prodotti -> Pressostato digitale : DP42
- Casa -> Prodotti -> Manometro Digitale : MS-SA/SB
















