
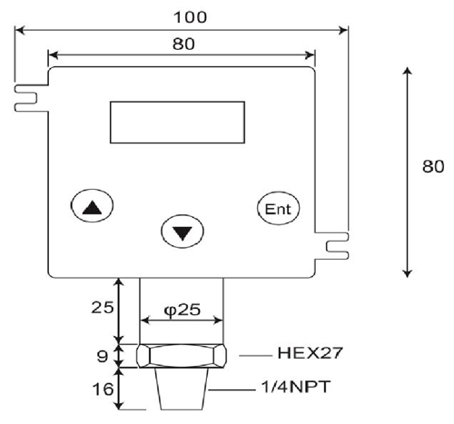
Pemancar Tekanan

Spesifikasi:
1.Rentang Pengukuran:Gauge Sealed, Zero pada tekanan atmosfer.0~100bar
2.Atas-tekanan:4 x Skala Penuh pada 2.....200 bar
3.Keluaran:4-20 Maor 20-4 mA;Kelas atas< 25 mA
4.Lingkaran Daya:12-32 VdcMax..Polaritas terbalik dilindungi,
5.Ketepatan: < ±0.25 % of Full Scale (Range Turndown 1:5 )
6.Stabilitas (1 tahun)< 0.3% of Full Scale
7.Beralih Aksi Tinggi, rendah atau Windowoperations
8.Beralih Kapasitas:VSW = 40 VdcMax, ISW = 20 mAMax
9.Kemampuan Beban:50 x (loop power-10) ohm
10.Koefisien Suhu: ±0.05% Dari FS/ ℃typ;(0~50 Deg.C)
11.Response Time (0 sampai90%): < 500 ms
12.Dibasahi & Perumahan Bahan:SUS 316, FPM (Viton), Keramik AL2O399,6%
13.Temp diijinkan.:Medium:-40.125℃;Amb.Temp:-20.. 85℃
14.Temp Dikompensasi.Jarak:-20...+85℃
(Vloop = 24 VDC, Tamb = 23±2℃, Rload = 250 ohm)
DP500 adalah digital, kualitas tinggi, 2-kawat pemancar tekanan yang konverter tekanan relatif dalam cairan, gas atau uap masukan menjadi proporsional, linear, 4~20mA arus keluaran dalam aplikasi berbagai seperti kontrol proses, sistem otomasi, pendinginan, hidrolik dan manajemen energi.Pengukuran sel keramik dan O-cincin penyegel menawarkan kimia yang sangat baik, tahan korosi untuk berbagai pengukuran media.
Tekanan Transmitter terdiri dari pemancar tekanan, transduser tekanan, sensor tekanan, indikator digital dan pemancar, berbahaya daerah pemancar tekanan, submersible pemancar tekanan dan pemancar tekanan sanitasi.Dirancang untuk mobile hidrolik, minyak dan gas, sanitasi, farmasi, air dan air limbah dan HVAC industri, produk-produk elektronik tekanan dirancang untuk jangka panjang, kinerja yang handal di lingkungan industri sulit.Kebanyakan model fitur konstruksi stainless steel, kelembaban dan getaran dilindungi sirkuit dan semua yang dikalibrasi dan diuji sebelum pengiriman.
- rumah -> produk -> Submersible Pressure Sensor : DW-Y02
- rumah -> produk -> Tekanan Transmitter : GP41/40
- rumah -> produk -> Pemancar Tekanan : DP-500
- rumah -> produk -> Digital Tekanan Beralih : DP42
- rumah -> produk -> Digital Pressure Gauge : MS-SA/SB
















