
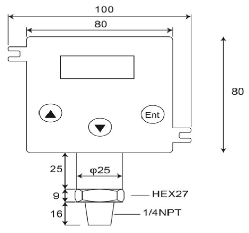
เครื่องส่งสัญญาณความดัน

ข้อมูลจำเพาะ:
1ช่วงการวัด:วัดที่ปิดสนิทเป็นศูนย์ที่ความดันบรรยากาศ0~100bar
2ทั่ว-ความดัน:4 x เต็มสเกลที่ 2.....200 บาร์
3เอาท์พุต:4-20 Maor 20-4 mA;Upscale< 25 mA
4พลังงานห่วง:12-32 VdcMax..กระแสไฟฟ้าย้อนกลับการป้องกัน
5ความถูกต้อง: < ±0.25 % of Full Scale (Range Turndown 1:5 )
6เสถียรภาพ (1 ปี)< 0.3% of Full Scale
7สลับการกระทำสูงต่ำหรือ Windowoperations
8เปลี่ยนความจุ:VSW = 40 VdcMax, ISW = 20 mAMax
9ความสามารถในการโหลด:50 x (พลังงานห่วง-10 โอห์ม)
10ค่าสัมประสิทธิ์อุณหภูมิ: ±0.05% ของ FS/ ℃ทั่วไป;(0~อุณหภูมิ 50 องศา.C)
11เวลาตอบสนอง (0 ถึง90%): < 500 ms
12วัสดุเปียก & Housing:SUS 316, FPM (VITON), เซรามิก Al2O399.6%
13อุณหภูมิที่อนุญาต:กลาง:-40.125℃;Amb.Temp:-20.. 85℃
14อุณหภูมิชดเชย.เทือกเขา:-20...+85℃
(Vloop = 24 Vdc, Tamb = 23±2℃, Rload = 250 โอห์ม)
DP500 เป็นดิจิตอลที่มีคุณภาพสูง 2-เครื่องส่งสัญญาณแรงดันลวดที่แปลงแรงดันญาติในของเหลวก๊าซไอน้ำหรือการป้อนข้อมูลลงในสัดส่วนเชิงเส้น 4~20mA เอาท์พุทในปัจจุบันในการประยุกต์ใช้ความหลากหลายเช่นการควบคุมกระบวนการผลิตระบบอัตโนมัติ, ตู้เย็น, ไฮโดรลิคและการจัดการพลังงาน.เซลล์วัดเซรามิกและ O-ปิดผนึกข้อเสนอแหวนสารเคมีที่ดีทนต่อการกัดกร่อนสำหรับความหลากหลายของสื่อการวัด
เครื่องส่งสัญญาณความดันประกอบด้วยเครื่องส่งสัญญาณความดันก้อนความดันเซ็นเซอร์ความดันตัวชี้วัดดิจิตอลและเครื่องส่งสัญญาณเครื่องส่งสัญญาณแรงดันในพื้นที่อันตราย, ดำน้ำเครื่องส่งสัญญาณความดันและเครื่องส่งสัญญาณความดันสุขาภิบาล.ออกแบบมาสำหรับน้ำมันไฮโดรลิคมือถือและก๊าซสุขาภิบาลยาน้ำและระบบบำบัดน้ำเสียและอุตสาหกรรม HVAC ผลิตภัณฑ์เหล่านี้ความดันอิเล็กทรอนิกส์ได้รับการออกแบบสำหรับระยะยาวผลการดำเนินงานที่เชื่อถือได้ในสภาพแวดล้อมที่ยากลำบากของอุตสาหกรรม.แบบส่วนใหญ่มีการก่อสร้างสแตนเลส, ความชื้นและการสั่นสะเทือนวงจรป้องกันและทั้งหมดมีการปรับเทียบและทดสอบก่อนการขนส่ง
- บ้าน -> ผลิตภัณฑ์ -> เซ็นเซอร์ความดันใต้น้ำ : DW-Y02
- บ้าน -> ผลิตภัณฑ์ -> เครื่องส่งสัญญาณความดัน : GP41/40
- บ้าน -> ผลิตภัณฑ์ -> เครื่องส่งสัญญาณความดัน : DP-500
- บ้าน -> ผลิตภัณฑ์ -> สวิทช์ความดันดิจิตอล : DP42
- บ้าน -> ผลิตภัณฑ์ -> เครื่องวัดความดันดิจิตอล : MS-SA/SB
















