
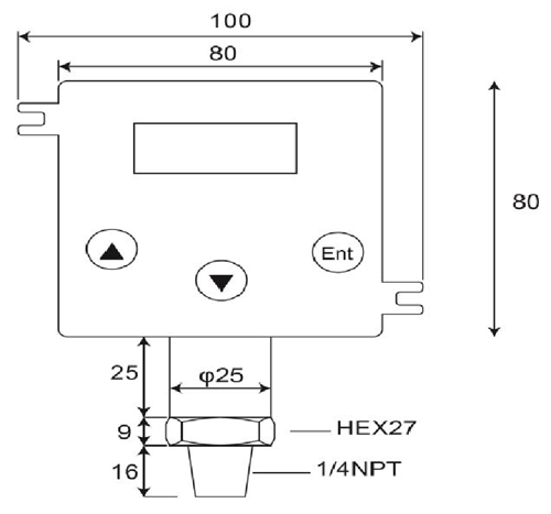
Bộ truyền áp lực

Thông số kỹ thuật:
1.Phạm vi đo lường:Máy đo kín, Zero ở áp suất khí quyển.0~100bar
2.Hơn-áp lực:4 x Full Scale tại 2.....200 thanh
3.Đầu ra:4-20 Maor 20-4 mA;Cao cấp< 25 mA
4.Vòng lặp điện:12-32 VdcMax..Phân cực ngược bảo vệ,
5.Độ chính xác: < ±0.25 % of Full Scale (Range Turndown 1:5 )
6.Ổn định (1 năm)< 0.3% of Full Scale
7.Chuyển đổi hành động cao, thấp hoặc Windowoperations
8.Chuyển Công suất:VSW = 40 VdcMax, ISW = 20 mAMax
9.Khả năng tải:50 x (điện vòng-10) ohms
10.Hệ số nhiệt độ: ±0,05% Của FS/ ℃typ;(0~50 Deg.C)
11.Thời gian đáp ứng (0 đến90%): < 500 ms
12.Ướt & Vật liệu vỏ:SUS 316, FPM (Viton), gốm Al2O399,6%
13.Nhiệt độ cho phép.:Trung bình:-40 125℃;Amb.Temp:-20.. 85℃
14.Nhiệt độ bồi thường.Phạm vi:-20...+85℃
(Vloop = 24 VDC, Tamb = 23±2℃, Rload = 250 ohms)
DP500 là một kỹ thuật số, chất lượng cao, 2-máy phát áp lực dây mà chuyển đổi áp lực tương đối lỏng, khí hoặc hơi nước vào một đầu vào theo tỷ lệ, tuyến tính, 4~20mA sản lượng hiện tại trong một ứng dụng đa dạng như điều khiển quá trình, hệ thống tự động hóa, điện lạnh, hệ thống thủy lực và quản lý năng lượng.Các tế bào đo gốm và O-vòng đệm phục vụ hóa chất tuyệt vời, khả năng chống ăn mòn cho một loạt các phương tiện truyền thông đo.
Áp lực phát bao gồm các loại thiết bị áp lực, đầu dò áp lực, cảm biến áp suất, các chỉ số kỹ thuật số và máy phát, máy phát áp lực nguy hiểm khu vực, truyền áp suất chìm và truyền áp suất vệ sinh.Được thiết kế cho điện thoại di động thủy lực, dầu khí, vệ sinh, dược phẩm, nước và nước thải và HVAC ngành công nghiệp, các sản phẩm điện áp điện tử được thiết kế cho dài hạn, hiệu suất đáng tin cậy trong môi trường công nghiệp khó khăn.Hầu hết các model đều xây dựng bằng thép không rỉ, độ ẩm và độ rung mạch bảo vệ và tất cả đều được hiệu chuẩn và thử nghiệm trước khi vận chuyển.
- Trang chủ -> Sản phẩm -> Chìm áp cảm biến : DW-Y02
- Trang chủ -> Sản phẩm -> Áp lực phát : GP41/40
- Trang chủ -> Sản phẩm -> Bộ truyền áp lực : DP-500
- Trang chủ -> Sản phẩm -> Công tắc áp suất kỹ thuật số : DP42
- Trang chủ -> Sản phẩm -> Áp suất kỹ thuật số đo : MS-SA/SB
















