
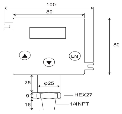
مرسلات الضغط

مواصفات:
1.نطاقات القياس:قياس مختومة، صفر في الضغط الجوي.0~100bar
2.خلال-الضغط:4 × الحجم الكامل في 2.....200 بار
3.إنتاج:4-20 ماور 20-4 مللي أمبير;الراقي< 25 mA
4.حلقة الطاقة:12-32 VdcMax..التقاطب عكس المحمية،
5.دقة: < ±0.25 % of Full Scale (Range Turndown 1:5 )
6.الاستقرار (1 سنة)< 0.3% of Full Scale
7.التبديل عمل عالية، وانخفاض أو Windowoperations
8.تبلغ سعة المحول:VSW = 40 VdcMax، ISW = 20 mAMax
9.قدرة الحمل:50 × (السلطة حلقة-10) أوم
10.معامل درجة الحرارة: ±0.05٪ من FS/ ℃الطباع;(0~50 درجة.C)
11.زمن الاستجابة (من 0 إلى90٪): < 500 ms
12.المبللة ومادة السكن:SUS 316، التيار الوطني الحر (VITON)، سيراميك AL2O399.6%
13.درجة الحرارة المسموح بها.:متوسط:-40.125℃;Amb.Temp:-20.. 85℃
14.درجة الحرارة تعويض.نطاق:-20...+85℃
(Vloop = 24 VDC، Tamb = 23±2℃، Rload = 250 أوم)
DP500 هو الرقمية، والجودة العالية، 2-سلك الارسال الضغط الذي محولات الضغط النسبي في السائل أو الغازات أو إدخال البخار إلى النسبي، خطي، 4~20mA الانتاج الحالي في تطبيق متنوعة مثل التحكم في العمليات، ونظام التشغيل الآلي، والتبريد، وإدارة الطاقة الهيدروليكية.الخلية قياس السيراميك وO-حلقة الختم العرض الكيميائية ممتازة، ومقاومة للتآكل لمجموعة متنوعة من قياس وسائل الإعلام.
يتكون الارسال الضغط من مرسلات الضغط، محولات الضغط، وأجهزة استشعار الضغط، المؤشرات الرقمية وأجهزة الإرسال، مرسلات الضغط الخطرة منطقة، الغاطسة مرسلات الضغط وأجهزة الإرسال الضغط الصحية.المصممة لالهيدروليكية المتنقلة، النفط والغاز، والصرف الصحي، الأدوية، المياه والصرف الصحي والتكييف والصناعات، وقد صممت هذه المنتجات ضغط الإلكترونية على المدى الطويل، وأداء موثوق بها في البيئات الصناعية صعبة.معظم الطرازات البناء الفولاذ المقاوم للصدأ، والرطوبة والاهتزاز الدوائر المحمية وجميع ومعايرة واختبار قبل الشحن.
- نزل -> المنتجات -> الغاطسة الضغط الاستشعار : DW-Y02
- نزل -> المنتجات -> الارسال الضغط : GP41/40
- نزل -> المنتجات -> مرسلات الضغط : DP-500
- نزل -> المنتجات -> تبديل الضغط الرقمي : DP42
- نزل -> المنتجات -> قياس الضغط الرقمية : MS-SA/SB
















